![]() |
(Obsolete) Saftronics VG10 – Dynamic Torque Vector AC Drive
(Obsolete FINCOR Series 6600)
- Saftronics VG10 – Dynamic Torque Vector AC Drives
- Pricing, Dimensions & Weights
- Optional DC Link Reactors
- Options & Accessories
- Palm Pilot Saflink Kit
- Relay Output Card
- SR10 Radio Modem Kit
- Digital I/O Interface Card
- Analog I/O Interface Card
- SF-10 Ethernet Module
- PGX Encoder Feedback Card
- Encoder + Analog Output Card
- PG Feedback Card (VG10 only)
- PG Feedback Card (VG10 only)
- Synchronized Operation Card (VG10 only)
- 24 VDC or 24/120 VAC Interface Card Kit (PC10, GP10 or VG10 Inverter)
- Air Pressure Sensor + V/I Converter Output Card
- SDBU – Dynamic Brake Module
- Ratings Efficiency & Watts Loss (230, 460VAC)
- Standard Specifications
- For Drive Dimension Sheets, contact Joliet Technologies
- Basic Connection Diagrams
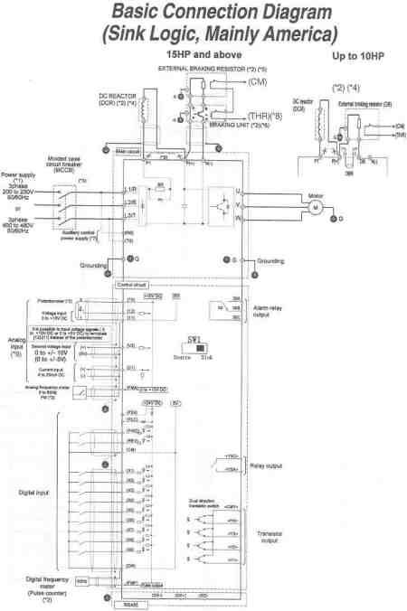
- Basic Connection Diagram (Sink Logic, Mainly America)
- Basic Connection Diagram to PLC (Sink Logic, Mainly America)
- Basic Connection Diagram (Source Logic, Mainly Europe)
- Basic Connection Diagram to PLC (Source Logic, Mainly Europe)
- For Spare Parts, contact Joliet Technologies
Basic Connection Diagram (Sink Logic, Mainly America)
Note: The control circuit common terminals [11]. (CM) and are isolated
(*1) Use a drive with rated voltage matching the power supply voltage,
(*2) Option. Use as required.
(*3) Use this peripheral device when necessary.
(*4) Remove the jumper wire \9) between P1 and P(+) before connecting a DC REACTOR
(*5) Be sure to use the braking unit (option)(*6) when connecting the external braking resistor (option)(*S)
(*6) Connect the braking un_ to P(+) ans N(-).
(*7) The drive can be operated without connecting the auxiliary control power supply.
(*8) Terminal (X1) to (X9) can be preset (THR) (“EO1 to EO9: 9).
(*9) Use only one terminal – V2 or C1, exclusively.
Prices and specifications subject to change without notice.
To purchase any Saftronics drives or information, contact us at:
Phone (815) 725-9696,
Toll Free (866) 492-9888,
Fax (815) 725-9393 or
E-mail sale@olsenelectricnj.com
Call for availability of drives, and freight options. (815) 725-9696
All prices are subject to change without notice.

